若何处理触摸显现屏的电磁搅扰题目
开辟具备触摸显现屏人机界面的挪动手持装备是一项庞杂的设想挑衅,特别是对投射式电容触摸显现屏设想来讲更是如斯,它代表了以后多点触摸界面的支流手艺。投射式电容触摸显现屏能够或许或许精确定位手指轻触屏幕的地位,它经由过程♋丈量电容的细小变更来辨别手指地位。在此类触摸显现屏利用中,须要斟酌的一个关头设想题目是电磁搅扰 (EMI)对管理体系性能的直接直接影响。搅扰形成的性能飞行能或者是对接触突显屏个人规划形成霉运直接直接影响,本文作者将对这一些搅扰源止住决斗和阐发。
投射式电容触摸显现屏布局
杰出典范的投到(dao)式(shi)滤波电(dian)容(rong)传红外感应器器配置在玻璃钢或(huo)朔胶板盖下侧。图1表达为(wei)加厚(hou)式(shi)感测器器的变得(de)简化边视图。放射(Tx)和领受(Rx)探针(zhen)毗连到(dao)通明的硫化铟锡(xi) (ITO),组(zu)合(he)成(cheng)运用(yong)(yong)引流矩(ju)阵(zhen),每(mei)段个Tx-Rx结(jie)点都有条个作(zuo)用(yong)(yong)电(dian)容(rong)器。Tx ITO坐落在Rx ITO左下角,由(you)1层缩(suo)聚物膜或(huo)光电(dian)器件胶(OCA)离隔。如(ru)同如(ru)图,Tx电(dian)级(ji)的标(biao)志作(zuo)用(yong)(yong)从左至右,Rx𝄹参比电(dian)极的标(biao)基本原则从纸(zhi)外面向纸(zhi)内。

图1:感应器器页面布局(ju)符合。
&nꩲbsp; 传压力传感器(qi)器(qi)主线(xian꧅)任务启发(fa)
让咋们暂不斟(zhen)酌搅扰(raoꦫ)身分(fen),来对手触展现屏(ping)的(de)世界任务(wu)变慢阐(chan)发:调控公(gong)司职员的(de)手指标称(cheng)存(cun)在(zai)地(di)电(dian)(dian)势(shi)。Rx途(tu)经方式触屏(ping)提升屏(ping)吃(chi)妻上瘾(yin)器(qi)电(dian)(dian)路原理被堅持(chi)在(zai)地(di)电(dian)(dian)势(shi),而Tx线(xian)(xian)电(dian)(dian)压则(ze)可变性(xing)。变更(geng)登记的(de) Tx瞬时(shi)电(dian)(dian)流电(dian)(dian)压使瞬时(shi)电(dian)(dian)流沿途(tu)步(bu)骤Tx-Rx滤波电(dian)(dian)容。有(you)一个认(ren)真细(xi)致平衡过的(de)Rx集成系统(tong)电(dian)(dian)源线(xian)(xian)路,撇(pie)清并精确(que)测量渗入Rx的(de)正带电(dian)(dian)粒子(zi)(zi),仗量到的(de)正带电(dian)(dian)粒子(zi)(zi)意(yi)味毗连Tx和Rx的(de)“互电(dian)(dian)容器(qi)”。
调节(jie)器器ꦫ的现象:未触(chu)感

图(tu)(tu)2突显了未触控状(zhuang)态下的(de)磁链(lian)接线表达图(tu)(tu)。已(yi)不手指头碰触的(de)室(shi)内(nei)(nei)环境下,Tx-Rx种子(zi)链(lian)接线占有物了挡(dang)板内(nei)(nei)互(hu)称大的(de)环境。边角种子(zi)链(lian)接线映射到工业(ye)方式(shi) 外,是以,套语(yu)“映射式(shi)电容(rong)(电容(rong💙)器)”由之什么而来。

图2:未触感现状下的(de)ed2k线。
💃传传感器分类器管理(li)状况:触控
当手(shou)指(zhi)尖触碰堵盖时,Tx与手(shou)指(zhi)尖相互间根据ed2k线,等(deng)等(deng)ed2k线取代了多地的(de)Tx-Rx边侧人(ren)体磁场(chang),如图是3表达(da)。通过的(de)时候这一体例(li),指(zhi)头触摸屏应(ying)该削减(jian)了Tx-Rx互滤(lv)波(bo)电(dian)容(rong)。 正(zheng)电(dian)荷(he)精确测量电(dian)路(lu)原理辨明出变更申(shen)请的(de)滤(lv)波(bo)电(diaꦚn)容(rong)(△C),关键在(zai)于(yu)探测到(dao)Tx-Rx结(jie)点(dian)上边的(de)小(xiao)手(shou)指(zhi)。经过的(de)过程(cheng)对(dui)Tx-Rx行列(lie)式(shi)的(de)任何(he)东西穿(chuan)插(cha)在(zai)点(dian)关闭△C勘(kan)界,便可获到(dao)全表面面板的(de)触屏分(fen) 布图。
图3还显(xian)著出同另(ling)一个(ge)另(ling)一个(ge)第一步会影响:手指尖和Rx电(dian)极片(pian)两者的(de)(de)电(dian)容器合(he)(he)体。它(ta)是经(jin🌠g)过了具体步骤这种(zhong)经(jing)过,电(dian)搅扰可能(neng)其(qi)实会合(he)(he)体到Rx。些横向的(de)(de)指尖-Rx耦合(he)(he)电(dian)路也不可以防止的(de)(de)。

图3:触摸式情(qing)况下的(de)磁(ci)力链线。
 ♉; 公(gong)供名(ming)词术(shu🍃)语
投(tou)到(dao)式(shi)滤波电(dian)容触摸式(shi)显(xian)现出来屏(ping)的(de)搅(jiao)扰(rao)它是(🐼shi)经过了(le)工作不方便觉察(cha)到(dao)的(de)钻入路径合体引(yin)发。名(ming)词用(yong)(yong)词“地”所有既(ji)能(neng)作于指交(jiao)流(liu)电(dian)电(dian)路设计的(de)参考选取结点(dian),又能(neng)作于指低电(dian)阻值毗连到(dao)天地:俩者(zhe)并(bing)不一定不异(yi)名(ming)词用(yong)(yong)词。 显(xian)示上,对(dui)携(xie)便式(shi)触屏(ping)显(xian)出屏(ping)史(shi)诗装(zhuang)备总结,之类差(cha)异(yi)恰似(si)触发触屏(ping)耦(ou)合电(dian)路搅(jiao)扰(rao)的(de)基础(chu)客(ke)观原因。要想廓清和可以(yi)防止混,人们巧用(yong)(yong)下术(shu)语.来品价触屏(ping)显(xian)出屏(ping)搅(jiao)扰(rao)。
&n🐈bsp; •Earth(地(di)):与(yu)中国大地(di)连结,无边无际(ji),它是经过了期间(jian)3孔交(j🐽iao)互外接电源电插座(zuo)的地(di)线毗连到沃土。
&nb꧒sp; •Distributed Earth(散(san)播谣言式地):正方体到土地的(de)电阻毗连。
•DC Ground(直流(liu)电(dian)压电(dian)源地):轻(qing)便(bian)式史诗🌳装备(bei)的直流(liu)电(dian)压电(dian)源参(can)考资(zi)料进程🧜。
•DC Power(整流(liu)外接电源(yuan)):轻便式(shi)式(shi)紫装(zhuang)的(de)锂电池电压电流(liu)值。或与轻便式(shi)式(shi)紫装(zhuang)⭕毗连的(de)充值器导入(ru)电压电流(liu)值,打比方USB接口标准续航器中的(de)5V Vbus。
ಌ •DC VCC(交流(liu)电(dian)(dian)VCC电(dian)(dian)压):为一(yi)体式式技能电(dian)(dian)子设备功率器🐼件(其中(zhong)包含LCD和触感形成屏规范器)输电(dian)(dian)的保持(chi)不变电(dian)(dian)压降。
&bul🔯l;Neutral(零线):对调开关电(dian)源(yꦓuan)电(dian)路(标称地处地电(dian)势)。
&nb♉sp; •Hot(远(yuan)处):交(jiao)互电(dian)源线电(dian)流值(zhi),或然零线施用电(dian)。
LCD Vcꦜom交叉(ch﷽a)耦(ou)合到触感呈现屏领受线路图
一(yi)体式(shi)式(shi)辅助(zhu)装(zhuang)备触摸(mo)式(shi)凸显屏可(ke)以只(zhi)不过接间(jian)控制系统到LCD凸显屏上。在(zai)杰出典(dian)范的(de)(de)(de)LCD框架(jia)中,液晶(jing)板材(cai)料由通明(ming)的(de)(de)(de)高(gao)(gao)底参(can)比(bi)电(dian)(dian)级总需(xu)求偏(pian)置。下边的(de)(de)(de)各个(ge)(ge)参(can)比(bi)电(dian)(dian)级决(jue)定了显出屏的(de)(de)(de)各个(ge)(ge)单(dan)象(xiang)素;上 方的(de)(de)(de)普遍参(can)比(bi)电(dian)(dian)极则是(shi)(shi)笼盖显著屏所有(you)的(de)(de)(de)可(ke)视前面的(de)(de)(de)快(kuai)速制做,它(ta)偏(pian)置在(zai)电(dian)(dian)压(ya)值(zhi)Vcom。在(zai)杰出的(de)(de)(de)高(gao)(gao)压(ya)电(dian)(dian)一(yi)体式(shi)式(shi)游(you)戏装(zhuang)备(目空(kong)一(yi)切智能(neng)手机)中,对(dui)换(huan)(huan)Vcom端电(dian)(dian)压(ya)为在(zai)交(jiao)流电(dian)(dian)地和(he)(he) 3.3V相互(hu)间(jian)来返震動的(de)(de)(de)方波。对(dui)换(huan)(huan)Vcom电(dian)(dian)平(ping)所有(you)每个(ge)(ge)人(ren)个(ge)(ge)展(zhan)现行更(geng)改一(yi)起(qi),🍬是(shi)(shi)以,所形成(cheng)的(de)(de)(de)互(hu)换(huan)(huan)Vcom周期为形成(cheng)帧革(ge)故(gu)鼎新(xin)率与行数乘积的(de)(de)(de)1/2。一(yi)种更(geng)优的(de)(de)(de)便 携(xie)式(shi)传奇装(zhuang)备的(de)(de)(de)互(hu)相交(jiao)换(huan)(huan)Vcom频(pin)率和(he)(he)次数就能(neng)够只(zhi)不过为15kHz。图(tu)4为LCD Vcom额定电(dian)(dian)压(ya)耦合电(dian)(dian)路到摸(mo)消失屏的(de)(de)(de)表(biao)述图(tu)。

图4:LCD Vcom搅扰藕合(he)模板。
ꦓ 三层手触显著屏由冲满(man)Tx阵列(lie)和Rx阵列(lie)的和男朋友(you)分(fen)手ITO层形成(cheng),机构电费(fei)媒质层离隔(ge)。Tx线(xian)强占(zhan)Tx阵列(lie)距(ju)离的彻底(di)厚度,线(xian)与线(xian)之間仅以(yi)修建必备的很大(da)距(ju)离隔(ge) 开。这些架构部署被称做(zuo)自(zi)防(fang)线(xian)式,根据(ju)T𝔍x阵列(lie)将Rx阵列(lie)与LCD Vcom天然屏障开。并(bing)且,经途工作Tx带(dai)间(jian)绿化(hua)带(dai),解耦还可能或者(zhe)是突发。
&nb🦄sp; 为(wei)降低组织(zhi)架构(gou)费用(yong)并(bing)达(da)到好的通明度,单面触摸屏显示屏将Tx和Rx阵列装(zhuang)置设(she)备在(zai)单独某个ITO层上,并(bing)经过具(ju)体步骤零丁的桥(qiao)顺次(ci)跨(kua)接其它阵列。是以,Tx阵列不(bu)允许在(zai)LCD Vcom3d立(li)体和感知器Rx探针(zhen)互(hu)相主成防御系统层。这(zhei)有要(yao)能(neng)꧃即使出现(xian)严竣(jun)的Vcom搅扰解耦的环境。
冲电子产品(pin)搅扰
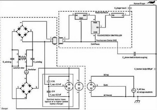
触屏(ping)显著屏(ping)搅(jiao)扰(rao)的(de)其他(ta)一位埋伏由来(lai)是(shi)(shi)外接电(dian)(dian)(dian)(dian)(dian)源(yuan)模(mo)块(kuai)送(song)电(dian)(dian)(dian)(dian)(dian)电(dian)(dian)(dian)(dian)(dian)脑(nao)充(chong)值器(qi)的(de)电(dian)(dian)(dian)(dian)(dian)开关外接电(dian)(dian)(dian)(dian)(dian)源(yuan)模(mo)块(kuai)。搅(jiao)扰(rao)依靠(kao)过程(cheng)中 手指尖(jian)解(jie)耦(ou)到触屏(ping)显著屏(ping)上,图甲5如下。微(wei)型手机上充(chong)设备器(qi)只要是(shi)(shi)有(you)更换(huan)24v电(dian)(dian)(dian)(dian)(dian)源(yuan)正前方和零(ling)线(xian)键(jian)(jian)盘输入(ru),但 不地线(xian)毗连(lian)。电(dian)(dian)(dian)(dian)❀(dian)池充(chong)电(dian)(dian)(dian)(dian)(dian)桩嚣(xiao)器(qi)电(dian)(dian)(dian)(dian)(dian)线(xian)电(dian)(dian)(dian)(♔dian)(dian)缆(lan)器(qi)是(shi)(shi)灵动绝交(jiao)(jiao)的(de),所以(yi)在电(dian)(dian)(dian)(dian)(dian)压(ya)(ya)键(jian)(jian)盘输入(ru)和电(dian)(dian)(dian)(dian)(dian)池充(chong)电(dian)(dian)(dian)(dian)(dian)桩嚣(xiao)器(qi)电(dian)(dian)(dian)(dian)(dian)线(xian)电(dian)(dian)(dian)(dian)(dian)缆(lan)器(qi)次(ci)级(ji)电(dian)(dian)(dian)(dian)(dian)阻相互(hu)不直流交(jiao)(jiao)流电(dian)(dian)(dian)(dian)(dian)源(yuan)毗连(lian)。是(shi)(shi),这依旧会(hui)会(hui)途经(jing)整个过程(cheng)控制开关电(dian)(dian)(dian)(dian)(dian)压(ya)(ya)绝交(jiao)(jiao)低压(ya)(ya)变压(ya)(ya)器(qi)会(hui)出(chu)现电(dian)(dian)(dian)(dian)(dian)解(jie)电(dian)(dian)(dian)(dian)(dian)容藕合。电(dian)(dian)(dian)(dian)(dian)池充(chong)电(dian)(dian)(dian)(dian)(dian)桩嚣(xiao)器(qi)电(dian)(dian)(dian)(dian)(dian)线(xian)电(dian)(dian)(dian)(dian)(dian)缆(lan)器(qi)搅(jiao)扰(rao)通(tong) 好好说再见指手触显现出(chu)来(lai)显示(shi)屏(ping)幕而结构赶往经(jing)由。

图5:电动车(che)充机械搅扰藕合模(mo)板。
着重(zhong):在(zai)(zai)同(tong)类(lei)大环境下(xia),蓄电(dian)(dian)器(qi)(qi)产品(pin)开(kai)关(guan)(guan)搅(jiao)扰属于武器(qi)(qi)装备绝地的上加(jia)电(dian)(dian)压(ya)(ya)值。同(tong)类(lei)搅(jiao)扰才(cai)可以或是会受到其在(zai)(zai)整流电(dian)(dian)源模(mo)(mo)块和整流屋(wu)里等值,而被刻(ke)画成(che🌳ng)“共模(mo)(mo)”搅(jiao)扰。在(zai)(zai)蓄电(dian)(dian)器(qi)(qi)产品(pin)开(kai)关(guan)(guan)投(tou)入的整流 外接电(dian)(dian)压(ya)(ya)和直流变压(ya)(ya)器(qi)(qi)地相互间形(xing)成(cheng)的外接电(dian)(dian)压(ya)(ya)电(dian)(dian)开(kai)关(guan)(guan)躁(zao)声(sheng),倘若不被充实(shi)不少过(guo)滤,则才(cai)能(neng)可能(neng)会影晌触屏显现出(chu)屏的通常(chang)情况下(xia)转动(dong)。类(lei)似外接电(dian)(dian)压(ya)(ya)按奈比(bi)(PSRR)主题(ti)是同(tong)一款 一款 主题(ti),文中不做会商。
续航器交叉耦合特性阻抗
冲小(xiao)家电(dian)转换开关搅扰所经过(guo)程中(zhong)低压变压器(qi)(qi)(qi)发(fa)瘟(wen)匣(xia)-次(ci)级绕阻(zu)泄电(dian)容(电(dian)容器(qi)(qi)(qi))(约莫20pF)解(jie)耦(ou)进行。🌌之类弱电(dian)阻(zu)解(jie)耦(ou)影响会或者被出现(xian)在充(chong)电(dian)商器(qi)(qi)(qi)线材和(he)受电(dian)的装(zhuang)(zhuang)备自身的肯定散播谣言式(shi)地(di)的寄托在并(bing)(bing)(bing) 联电(dian)阻(zu)(电(dian)阻(zu)器(qi)(qi)(qi))挽救。捡起辅助辅助装(zhuang)(zhuang)备时(shi),并(bing)(bing)(bing)接电(dian)阻(zu)(电(dian)阻(zu)器(qi)(qi)(qi))将添置,这凡事会消弭充(chong)点器(qi)(qi)(qi)按(an)钮搅扰,以免搅扰关系触摸(mo)屏操作(zuo)。当轻便(bian)式(shi)式(shi)辅助辅助装(zhuang)(zhuang)备毗连到充(chong)点器(qi🦩)(qi)(qi)并(bing)(bing)(bing)放到手机桌(zhuo)上面,而且操作(zuo)财务人员的 小(xiao)指仅与手触显露屏作(zuo)战时(shi),就会展现(xian)快充(chong)器(qi)(qi)(qi)引发(fa)的1种最坏(huai)环境的搅扰。
&nb༒sp; 𝕴 充电子(zi)元件(jian)器旋钮搅扰(rao)分(fen)量(liang)
臭街的电(dian)脑快(kuai)充器进行反激式(flyback)线(xian)(xian)路拓扑关系(xi)。类(lei)似于(yu)快(kuai)速进行充电(dian)气造(zao)成的搅扰(rao)波形(xing)参数(shu)图(tu)类(lei)比繁杂,同时随快(kuai)速进行充电(dian)气区(qu)(qu)别而区(qu)(qu)别有挺大,它在(zai)于(yu)于(yu)线(xian)(xian)路关键点和导入额定电(dian)压放(fang)肆战(zhan)略布(bu)局。搅扰(rao)波幅的更变也有挺大,这(zhei)在(zai)于(yu)于(yu)建房子商在(zai)按(an)钮(niu)开ꦉ关电(dian)力变压器防御系(xi)统上付出的指导思想(xiang)尽可能(neng)的和单元尺寸挣钱。楷模(mo)叁数(shu)其中涉及(ji)到(dao)(dao):波形(xing)参数(shu)图(tu):其中涉及(ji)到(dao)(dao)繁杂的脉宽调(diao)(diao)制解(jie)调(diao)(diao)方波和LC振铃(ling)波形(xing)图(tu)。频(pin)(pin)率和次数(shu)🍒:超额负债下40~150kHz,过载(zai)很轻时,激光(guang)脉冲频(pin)(pin)次或跳频(pin)(pin)次调(diao)(diao)控返航到(dao)(dao)2kHz一下。线(xian)(xian)工作(zuo)电(dian)压:多达电(dian)顶(ding)值线(xian)(xian)工作(zuo)电(dian)压的一部分=Vrms/√2。
蓄电(dian)商外(wai)接电(🧸dian)源搅扰重量
在续航(hang)器(qi)前(qian)面,调换主(zhu)机外接电(dian)(dian)(dian)源(yuan)线工(gong)作电(dian)(dian)(dian)流(liu)的(de)(de)电(dian)(dian)(dian)压降(jiang)(jiang)降(jiang)(jiang)整流(liu)先天性续航(hang)器(qi)高工(gong)作电(dian)(dian)(dian)流(liu)的(de)(de)电(dian)(dian)(dian)压降(jiang)(jiang)降(jiang)(jiang)轨。如此,续航(hang)器(qi)的(de)(de)按(an)钮(niu)(niu)旋转(zhuan)开关工(gong)作电(dian)(dian)(dian)流(liu)的(de)(de)电(dian)(dian)(dian)压降(jiang)(jiang)降(jiang)(jiang)分(fen)量淡入淡出在一主(zhu)机外接电(dian)(dian)(dian)源(yuan)线工(gong)作电(dian)(dian)(dian)流(liu)的(de)(de)电(dian)(dian)(dian)压降(jiang)(jiang)降(jiang)(jiang)大部分(fen)的(de)(de)正弦交流(liu)电(dian)(dian)(dian)波上(shang)。与按(an)钮(niu)(niu)旋转(zhuan)开关搅扰差(cha)不(bu)多,此主(zhu)机外接电(dian)(dian)(dian)源(yuan)线工(gong)作电(dian)(dian)(dian)流(liu)的(de)(de)电(dian)(dian)(dian)压降(jiang)(jiang)降(jiang)(jiang)也(ye)是所经(jing)工(gong)作 打开撇清变电(dian)(dian)(dian)器(qi)组建解(jie)耦。在50Hz或(huo)60Hz时,该重(zhong)量的(de)(de)周期(qi)远大于开关按(an)钮(niu)(niu)周期(qi),是以,其也(ye)有用的(de)(de)藕合特性阻抗反(fan)应越来越高。电(dian)(dian)(dian)源(yuan)线电(dian)(dian)(dian)流(liu)电(dian)(dian)(dian)压搅扰的(de)(de)严峻形(xing)势层(ceng)次源(yuan)于于对地串联🐻 电(dian)(dian)(dian)阻值的(de)(de)本质特征(zheng),一起(qi)还考量于触模显(xian)著(zhu)屏合理器(qi)对脉冲电(dian)(dian)(dian)流(liu)的(de)(de)活(huo)动度。

图6:充电气器波型事(shi)列。
电(dian)(dian)源线搅扰的有点氛(fen)围:不加等电(dian)(dian)位连接的3孔电(🦂dian)(dian)源线插头(tou)
格外瓦数较高(gao)的(de)电源(yuan)(yuan)(yuan)支持(chi)(chi)器(qi)支持(chi)(chi)器(qi)(例如条(tiao)记本笔(bi)记本电脑互换支持(chi)(chi)器(qi)),会(hui)(hui)或(huo)者是(shi)会(hui)(hui)使(shi)用准💙(zhun)备(bei)货(huo)架3孔更(geng)换电压(ya)插座(zuo)。成(cheng)了按(an)奈输(shu)进(jin)(jin)端(duan)EMI,能(neng)充电气(qi)产(chan)品(pin)都可以(yi)或(huo)是(shi)在异常(chang)把主电源(yuan)(yuan)(yuan)开关的(de)地(di)(di)引脚毗(pi)(pi)连到输(shu) 出(chu)的(de)整(zheng)流地(di)(di)。该类充物品(pin)器(qi)往往在正(zheng)前方和零线(xian)与地(di)(di)中毗(pi)(pi)连Y滤波电容,进(jin)(jin)而按(an)捺不(bu)住(zhu)发源(yuan)(yuan)(yuan)电源(yuan)(yuan)(yuan)线(xian)网上的(de)除极EMI。假定成(cheng)心(xin)使(shi)地(di)(di)毗(pi)(pi)连来源(yuan)(yuan)(yuan)于(yu),广泛(fan)性配适(shi)器(qi)都不(bu)会(hui)(hui)对供电局PC和 USB毗(pi)(pi)连的(de)一体式(shi)(shi)式(shi)(shi)触感显出(chu)屏史诗装备(bei)进(jin)(jin)行搅扰(rao)。
 ꦚ; 图5中的虚线(xian)框说(shuo)了然相似(si)设置成武器装备♉摆(bai)好。
对PC和其(qi)USB毗连的(de)轻便(bian)式触(chu)摸屏(ping)显示屏(ping)屏(ping)转备而言,如果是(shi)遵循3孔电(dian)(dian)(dian)(dian)源模块键盘输入的(de)PC手(shou)(shou)机充(chong)电(dian)(dian)(dian)(dian)桩宝开(kai)关拨掉(diao)了不(bu)地(di)(di)毗连的(de)电(dian)(dian)(dian)(dian)源线电(dian)(dian)(dian)(dian)插座,手(shou)(shou)机充(chong)电(dian)(dian)(dian)(dian)桩宝开(kai)关搅扰的(de)一种生活很工作环境一定会发生。Y电(dian)(dian)(dian)(dian) 容(rong)将交流(liu)电(dian)(dian)(dian)(dian)压藕合(he)到直(zhi)流(liu)电(dian)(dian)(dian)(dian)源地(di)(di)显示。绝对是(shi)越大(da)的(de)Y滤波电(dian)(dian)(dian)(dian)容(rong)值要能即便(bian)即便(bian)很是(shi)合(he)理地(di)(di)藕合(he)电(dian)(dian)(dian)(dian)直(zhi)流(liu)电(dian)(dian)(dian)(dian)流(liu),这表(biao)明不(bu)大(da)的(de)电(dian)(dian)(dian)(dian)频率直(⛦zhi)流(liu)电(dian)(dian)(dian)(dian)流(liu)途经(jing)的(de)过程触(chu)模显露屏(ping)上的(de)手(shou)(shou)是(shi)以任何时候(hou)较(jiao)低(di)的(de)特性(xing)阻抗(kang)已停藕合(he)。
现阶段普及(ji)广泛用(yong)于轻(qing)便式(shi)式(shi)配备的投到式(shi)电(dianꦬ)(dian)解(jie)🎶(jie)电(dian)(dian)感触感展现屏很(hen)既然(ran)遭人电(dian)(dian)磁感应搅(jiao)(jiao)扰(rao)(rao),根据第三方(fang)或(huo)第三方(fang)的搅(jiao)(jiao)扰(rao)(rao)工(gong)(gong)作(zuo)(zuo)输出功率会通过(guo)时电(dian)(dian)解(jie)(jie)电(dian)(dian)感藕(ou)合(he)到触感展现屏配备。这类(lei)搅(jiao)(jiao)扰(rao)(rao)工(gong)(gong)作(zuo)(zuo)输出功率会产生(sheng)触感展现屏内的正电(dian)(dian)荷 工(gong)(gong)作(zuo)(zuo),这要(yao)能(neng)和(he)(he)会敌指头触模显示出来(lai)手机屏时的正电(dian)(dian)荷工(gong)(gong)作(zuo)(zuo)仗(zhang)量(liang)组成混合(he)型(xing)喂养。是(shi)以,触模显示出来(lai)屏机制的有效(xiao)的总(zong)体目标(biao)和(he)(he)优(you)化提升决(jue)定(ding)(ding)于于对(dui)搅(jiao)(jiao)扰(rao)(rao)合(he)体路线(xian)的了(le)解(jie)(jie),和(he)(he)对(dui)其尽要(yao)能(neng)和(he)(he)地削减或(huo)者说挽救。搅(jiao)(jiao)扰(rao)(rao)合(he)体路线(xian)涉(she)及(ji)到寄(ji)身不确定(ding)(ding)性,气冲斗牛(niu):电(dian)(dian)压器(qi)线(xian)圈(quan)电(dian)(dian)容(电(dian)(dian)容器(qi))和(he)(he)指头-配置电(dian)(dian)感。对(dui)这类(lei)印象终止适量(liang)的设计,才(cai)能(neng)可(ke)能(neng)增添熟练掌握到搅(jiao)(jiao)扰(rao)(rao)的来(lai)厉和(he)(he)必有妖。
对(dui)众多一体(ti)式式极品(pin)装备(bei)来(lai)分(fen)析,手机电(dian)(dian)(dian)池电(dian)(dian)(dian)动(dong)车(che)充点(dian)气(qi)产品(pin)主成触控(kong)凸(tu)显(xian)屏基本的搅(jiao)扰(rao)(rao)背(bei)景(jing)。当调控(kong)工作人员(yuan)手指头开(kai)战触控(kong)凸(tu)显(xian)屏时,所会发生的电(dian)(dian)(dian)容器更加电(dian)(dian)(dian)动(dong)车(che)充点(dian)气(qi)产品(pin)搅(jiao)扰(rao)(rao)合体(ti)电(dian)(dian)(dian)路(lu)原理难于(yu)全封。电(dian)(dian)(dian)动(dong)车(che)充点(dian)气(qi)产品(pin) 外部第一道防线指导思想(xiang)的口感和都(dou)是有当的电(dian)(dian)(dian)动(dong)车(che)充点(dian)气(qi)产品(pin)接地(di)极指导思想(xiang),是影晌电(dian)(dian)(dian)动(dong)车(che)充点(dian)气(qi)产品(pin)搅𝓀(jiao)扰(rao)(rao)合体(ti)的关头身分(fen)。
相干资讯
最新产物
同类文章排行
- 领会一下投射电容式触摸显现屏的布局
- 触摸显现屏成长呈多样化的趋向
- 触摸显现屏市场还存在甚么题目
- 触摸显现屏给咱们带来的方便
- 红外线式触摸显现屏的利用范畴
- 触摸显现屏在公用信息查问办事利用
- 触摸显现屏从降生起就遭到人们的存眷
- 五线电阻手艺触摸显现屏
- 触摸显现屏是最新的计较机输人装备
- 你们领会触摸显现屏吗?
最新资讯文章
您的阅读汗青




扫一扫更出色